LM386是一種音頻集成功放,具有自身功耗低、更新內鏈增益可調整、電源電壓范圍大、外接元件少和總諧波失真小等優點的功率放大器,廣泛應用于錄音機和收音機之中。
1.LM386 中文資料

LM386 是美國國家半導體公司生產的音頻功率放大器,主要應用于低電壓消費類產品。為使外圍元件最少,電壓增益內置為 20。但在 1 腳和 8 腳之間增加一只外接電阻和電容,便可將電壓增益調為任意值,直至 200。輸入端以地為參考,同時輸出端被自動偏置到電源電壓的一半,在 6V 電源電壓下,它的靜態功耗僅為 24mW,使得 LM386 特別適用于電池供電的場合。
2.引腳圖及功能

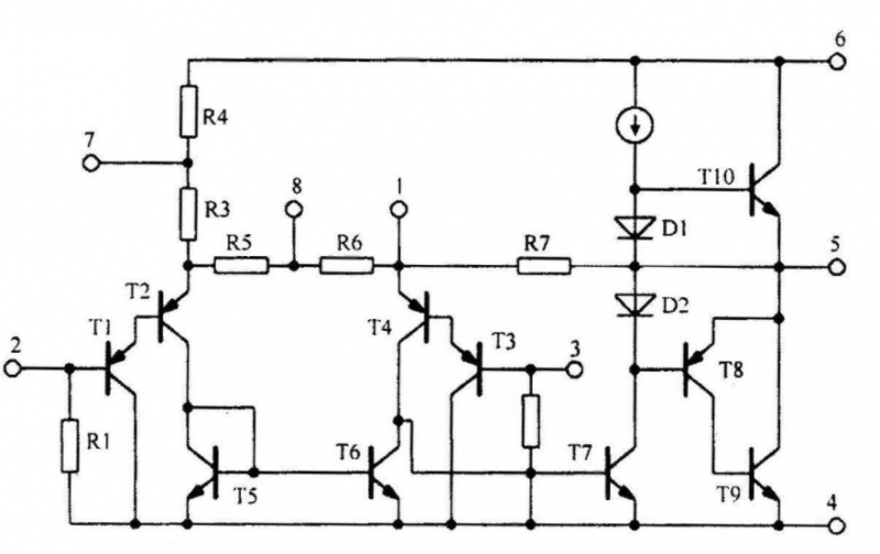
3.工作原理


LM386 內部電路原理圖如圖所示。與通用型集成運放相類似,它是一個三級放大電路。
第一級為差分放大電路,T1 和 T3、T2 和 T4 分別構成復合管,作為差分放大電路的放大管;T5 和 T6 組成鏡像電流源作為 T1 和 T2 的有源負載;T3 和 T4 信號從管的基極輸入,從 T2 管的集電極輸出,為雙端輸入單端輸出差分電路。使用鏡像電流源作為差分放大電路有源負載,可使單端輸出電路的增益近似等于雙端輸出電容的增益。
第二級為共射放大電路,T7 為放大管,恒流源作有源負載,以增大放大倍數。
第三級中的 T8 和 T9 管復合成 PNP 型管,與 NPN 型管 T10 構成準互補輸出級。二極管 D1 和 D2 為輸出級提供合適的偏置電壓,可以消除交越失真。
引腳 2 為反相輸入端,引腳 3 為同相輸入端。電路由單電源供電,故為 OTL 電路。輸出端(引腳 5)應外接輸出電容后再接負載。
電阻 R7 從輸出端連接到 T2 的發射極,形成反饋通路,并與 R5 和 R6 構成反饋網絡,從而引入了深度電壓串聯負反饋,使整個電路具有穩定的電壓增益。
4.內部結構

5.作用和用途
廣泛應用于錄音機和收音機之中。
烜芯微專業制造二極管,三極管,MOS管,橋堆等20年,工廠直銷省20%,4000家電路電器生產企業選用,專業的工程師幫您穩定好每一批產品,如果您有遇到什么需要幫助解決的,可以點擊右邊的工程師,或者點擊銷售經理給您精準的報價以及產品介紹
			烜芯微專業制造二極管,三極管,MOS管,橋堆等20年,工廠直銷省20%,4000家電路電器生產企業選用,專業的工程師幫您穩定好每一批產品,如果您有遇到什么需要幫助解決的,可以點擊右邊的工程師,或者點擊銷售經理給您精準的報價以及產品介紹
 
                                
