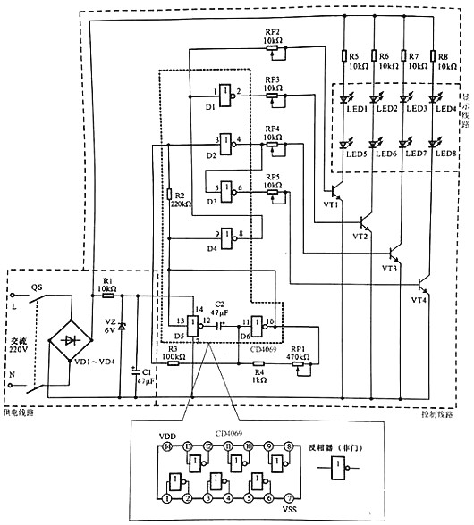
下圖所示為典型LED廣告燈操控線路。


LED廣告燈操控線路主要是由供電線路、操控線路以及顯現線路等構成的。
該線路中電源總開關QS、橋式整流電路VD1~VD4、六非門電路CD4069、驅動晶體三極管VT1~VT4、發光二極管LED1~LED8為中心元器件和部件。
LED廣告燈操控線路的供電進程為:
合上電源總開關QF,接通溝通220 V市電電源。
溝通220 V 市電電壓經橋式整流電路VD1~VD4整流后輸出直流電壓,為顯現線路進行供電。
整流輸出的直流電壓,經電阻器R1降壓、穩壓二極管VZ穩壓、濾波電容器C1濾波后,發生6 V直流電壓,為六非門電路4069供給作業電壓(4腳送入)。
LED廣告燈的作業進程為:
六非門電路4069作業后,D5與D6兩個非門(反相放大器)與電容、電阻構成脈沖振動電路,由10腳和13腳輸出低頻振動信號。
低頻振動脈沖加到4069的9腳,經電阻器R2后加到3腳上。
由9腳輸人的振動信號經反相后,由8腳輸出,一路再送入1腳中。
從圖可見,振動信號經4個非門的處理別離由2,4,6,8腳輸出相位和時序不同的脈沖信號,并別離加到VTI~VT4的基極。當有正極性脈沖加到晶體三極管基極時,該管便會導通,相應的LED便會點亮發光,從而構成有規則的亮光。
六非門電路4069的5腳輸入的振動信號經反相后由6腳輸出(此刻輸出的振動信號與4腳輸出的相反)。
振動信號經電位器RP5送往驅動晶體三極管VT4的基極,使VT4作業在開關狀況,從而替換導通。
振動信號為高電平時VT4導通,發光二極管LED4和LED8便會發光;振動信號為低電平時VT4截止,發光二極管LED4和LED8·便會平息。
此刻LED3和LED7、LED4和LED8在振動信號的效果下,便會替換地點亮和平息。
烜芯微專業制造二極管,三極管,MOS管,20年,工廠直銷省20%,1500家電路電器生產企業選用,專業的工程師幫您穩定好每一批產品,如果您有遇到什么需要幫助解決的,可以點擊右邊的工程師,或者點擊銷售經理給您精準的報價以及產品介紹
			烜芯微專業制造二極管,三極管,MOS管,20年,工廠直銷省20%,1500家電路電器生產企業選用,專業的工程師幫您穩定好每一批產品,如果您有遇到什么需要幫助解決的,可以點擊右邊的工程師,或者點擊銷售經理給您精準的報價以及產品介紹
 
                                
